[ВХОД]
14.04.26(17:37)

www.skif.biz

Альтернативная энергия. Оставь надежду, всяк сюда входящий...

🏠 Главная | 📚 Содержание | 💬 Форум | 📁 Файлы | 📩 Контакт
 
Резонансные генераторы
Магнитные генераторы
Механические центробежные (вихревые) генераторы
Электростатические генераторы
Водородные генераторы
Ветро- и гидро- и солнечные генераторы
Прочие идеи (разные)
О форуме
Транспорт
Оружие
Научные идеи, теории, предположения...
Экономия топлива
Коммерческие вопросы
Струйные технологии
Торсионные генераторы
Новые технологии
Барахолка
Патентный отдел
Конструкторское бюро
Нейтронная физика
Торнадо и смерчи
Гравитация и антигравитация
Сделай сам. Советы.
Медицина и здравоохранение

📱 | 🖨️

Форум - Резонансные генераторы - Прочие резонансные генераторы - Трансформер-2!2 - Стр:8
<] [ 1 | 2 | 3 | 4 | 5 | 6 | 7 | 8 | 9 | 10 | 11 | 12 | 13 | 14 | 15 ] [>
Модератор: bogatyr
Первый пост темы: bogatyr Post: #794563 От:28.07.2022 (03:43)
Итак начинаем.
Берём два источника напряжения со сдвигом 90 градусов.
В одном нагрузка индуктивная, а в другом емкостная.
mult | Post:802697 - Date: 27.09.22(21:29)
Не могу отправить

Схема
Размер: 383.75 KB

mult | Post:802710 - Date: 27.09.22(22:00)
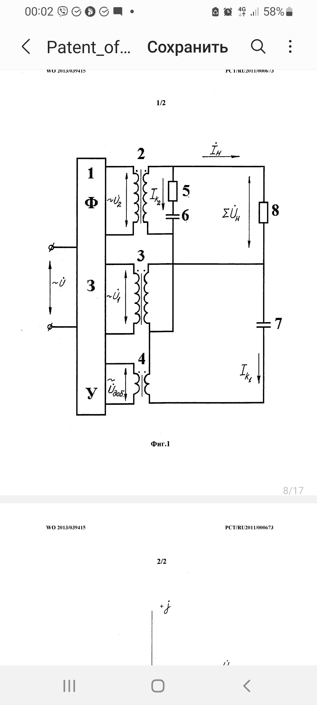
Лев Давыдович! А сможете истолковать патент Степанова? Я думаю, вам с вашим пониманием векторных диаграмм, это будет несложно. Тем паче, что мне кажется, он не так всё обрисовал всё в патенте, как на самом деле...
Он вашу идею пользует, а говорит что это его.

mult | Post:802711 - Date: 27.09.22(22:04)



Размер: 288.18 KB

mult | Post:802714 - Date: 27.09.22(22:16)
Насколько я понял, Лев Давыдович, вы даёте комменты по трансу-сумматору. Как я понимаю, в нём должно производится сложение входного напряжения и эдс самого транса от прохождения тока нагрузки. Или я что-то не так понимаю....
Мне кажется, что так, только режим у меня не тот, что надо...
Ткните носом, пжлст...


mult | Post:802715 - Date: 27.09.22(22:21)
Может есть какие-то граничные параметры при выходе за которые, транс не будет работать...


Размер: 293.42 KB

bogatyr | Post:802768 - Date: 28.09.22(12:29)
mult Пост: 802714 От 27.Sep.2022 (22:16)
Насколько я понял, Лев Давыдович, вы даёте комменты по трансу-сумматору. Как я понимаю, в нём должно производится сложение входного напряжения и эдс самого транса от прохождения тока нагрузки. Или я что-то не так понимаю....
Мне кажется, что так, только режим у меня не тот, что надо...
Ткните носом, пжлст...

До подключения нагрузки мы ещё не подошли.
Хотя в скрытом виде она присутствует. Это сопротивление проводов.
Пока идёт демонстрация не изученного электротехникой
Явления.
В силу политических реалии временно приостановленно.

missioner | Post:802787 - Date: 28.09.22(14:33)
bogatyr Пост: 802768 От 28.Sep.2022 (12:29)
...
В силу политических реалии временно приостановленно.
Не про это?
[ссылка] Там и про новый источник энергий написано.
Ну и про саму электроэнергию.... Никто так и не ответил, как узнать направление течения энергий по проводам, т.е. положим я установил дома генератор и не отключился от сети. Синхронизировал с сетью... Так что начал даже отдавать энергию в линию. А счётчик на входе в дом что будет делать, отматывать или наматывать мне расходы электроэнергий??? Когда то я подворовывал немного тем что через трансформатор 220×5 подавал напряжение на токовую обмотку счётчика и он в одном варианте начинал "наматывать" а в другом "отматывать". Т.е как понимаю на токовую обмотку подавал напряжение в противофазе с напряжением на обмотке напряжения. Но наверно в случае если я начинаю запитывать от своего генератора улицу не получается такого что фаза тока будет разниться с фазой напряжения на 180 градусов?

Короче, ещё раз, определяет ли счётчик электроэнергий направление течения энергий, если да то как?

_________________
Здесь хранится СЕ суперавтотрансгенератор https://www.skif.biz/index.php?name=Forums&file=viewtopic&p=875842#875842 https://disk.yandex.ru/d/T_H9tIHpXVb8dw Дополненная версия с видео: https://disk.yandex.ru/d/RUQMOtXIHzRo7Q


mult | Post:802809 - Date: 28.09.22(15:42)
vihr Пост: 802789 От 28.Sep.2022 (14:38)
В силу политических реалий... Тогда вопрос не по схеме -данная конструкция реально работает,и если да,то что у нее на выходе по отношению ко входу хотябы примерно,чтобы было понятно,стоит ли на ней ломать моск?😨

Думаю, работает, и очень хорошо
и соотношение не меньше 1:10, а то и более...

zimnyaya | Post:802829 - Date: 28.09.22(16:57)
missioner Пост: 802787 От 28.Sep.2022 (14:33)
bogatyr Пост: 802768 От 28.Sep.2022 (12:29)
...
В силу политических реалии временно приостановленно.
Не про это?
[ссылка] Там и про новый источник энергий написано.
Ну и про саму электроэнергию.... Никто так и не ответил, как узнать направление течения энергий по проводам, т.е. положим я установил дома генератор и не отключился от сети. Синхронизировал с сетью... Так что начал даже отдавать энергию в линию. А счётчик на входе в дом что будет делать, отматывать или наматывать мне расходы электроэнергий??? Когда то я подворовывал немного тем что через трансформатор 220×5 подавал напряжение на токовую обмотку счётчика и он в одном варианте начинал "наматывать" а в другом "отматывать". Т.е как понимаю на токовую обмотку подавал напряжение в противофазе с напряжением на обмотке напряжения. Но наверно в случае если я начинаю запитывать от своего генератора улицу не получается такого что фаза тока будет разниться с фазой напряжения на 180 градусов?

Короче, ещё раз, определяет ли счётчик электроэнергий направление течения энергий, если да то как?

Есть двунаправленные счетчики, но в РФ их установка частным лицам не одобрена.
Так что купить можно, а в общую сеть подключать нельзя

_________________
Желудь-теоретик знает, как вырасти в дуб (c) Кнышев


олег-джан | Post:802836 - Date: 28.09.22(17:21)
с

Здесь можно ромотреть..надеюсь? Ты не из их сообщества?

Ок?

_________________
Обьективная реальность-бред,вызванный недостатком алкоголя в крови...


zimnyaya | Post:802850 - Date: 28.09.22(18:06)
missioner Пост: 802841 От 28.Sep.2022 (17:41)
zimnyaya Пост: 802829
Есть двунаправленные счетчики, но в РФ их установка частным лицам не одобрена.
Так что купить можно, а в общую сеть подключать нельзя
Но ответа на вопрос так и не прозвучало,или спрошу лучше так:
Как двунаправленный счётчик определяет направление движения энергий, по каким признакам?

Я не знаю, но могу предположить, что использован принцип КСВ-метра.
Или направленного ответвителя.
Их много разновидностей, есть те, которые способны работать на очень низких частотах, например Tandem Match

_________________
Желудь-теоретик знает, как вырасти в дуб (c) Кнышев


олег-джан | Post:802869 - Date: 28.09.22(18:48)
Их много разновидностей, есть те, которые способны работать на очень низких частотах, например Tandem Match

Ну и хау мачь?7

_________________
Обьективная реальность-бред,вызванный недостатком алкоголя в крови...


MSN | Post:802891 - Date: 28.09.22(21:26)
missioner Пост: 802841 От 28.Sep.2022 (17:41)
Но ответа на вопрос так и не прозвучало,или спрошу лучше так:
Как двунаправленный счётчик определяет направление движения энергий, по каким признакам?


Так-же как и до эпохи исторического материализма: направлением (полярностью) ЭДС на токовом датчике, - шунте, трансформаторе тока или датчике Холла, в зависимости о того что применяется.

_________________
Говорите говорите, я всегда зеваю когда мне интересно. 99,9% всех СЕ устройств, - от неправильных измерений


missioner | Post:802956 - Date: 29.09.22(05:09)
MSN Пост: 802891 От 28.Sep.2022 (21:26)
...Так-же как и до эпохи исторического материализма: направлением (полярностью) ЭДС на токовом датчике,...
Ну дык..... Оно же за секунду 50 раз направление меняет... Надо от чего то ему "плясать?"

_________________
Здесь хранится СЕ суперавтотрансгенератор https://www.skif.biz/index.php?name=Forums&file=viewtopic&p=875842#875842 https://disk.yandex.ru/d/T_H9tIHpXVb8dw Дополненная версия с видео: https://disk.yandex.ru/d/RUQMOtXIHzRo7Q


bogatyr | Post:802972 - Date: 29.09.22(10:38)
Если полярности тока и напряжения совпадают , то направление мощности от
Сети, если нет от потребителя.

MSN | Post:803021 - Date: 29.09.22(13:41)
missioner Пост: 802956 От 29.Sep.2022 (05:09)
MSN Пост: 802891 От 28.Sep.2022 (21:26)
...Так-же как и до эпохи исторического материализма: направлением (полярностью) ЭДС на токовом датчике,...
Ну дык..... Оно же за секунду 50 раз направление меняет... Надо от чего то ему "плясать?"


Относительно напряжения сети - U;

_________________
Говорите говорите, я всегда зеваю когда мне интересно. 99,9% всех СЕ устройств, - от неправильных измерений


bogatyr | Post:803114 - Date: 29.09.22(19:43)
mult Пост: 802714 От 27.Sep.2022 (22:16)
Насколько я понял, Лев Давыдович, вы даёте комменты по трансу-сумматору. Как я понимаю, в нём должно производится сложение входного напряжения и эдс самого транса от прохождения тока нагрузки. Или я что-то не так понимаю....
Мне кажется, что так, только режим у меня не тот, что надо...
Ткните носом, пжлст...

Верно. Нагрузка и параметры ёмкости и индуктивности взаимосвязаны.

bogatyr | Post:803273 - Date: 30.09.22(16:08)
mult Пост: 803250 От 30.Sep.2022 (14:23)
Лев Давыдович, сидел я тут, рисовал стрелочки в разных направлениях и тут мне что-то пришло в голову... На мой взгляд, ортогональности двух токов в УТ можно ведь добиться и с одним ИН. Нужно просто включить нагрузку в одну обмотку последовательно, чтобы соотношение напряжения на нагрузке и катушке были в пользу нагрузки, а вторую обмотку включить через конденсатор. Тогда подбирая конденсатор можно добиться равенства токов в обмотках, которые будут почти ортогональны и равны. Угол между ними будет тем ближе к 90°, чем меньше будет напряжение на катушке. Тогда сумма токов нагрузки и конденсатора наведёт ЭДС, которая будет в фазе с током нагрузки и в противофазе с током конденсатора. В нагрузочной обмотке будет положительная мощность, а в конденсаторной обмотке отрицательная. Только получается, что соотношение витков должно быть разное...
Прокомментируйте мои рассуждения, пожалуйста!


Необходимо два источника напряжения со сдвигом фаз 90.
Это раз.
Когда это поймёте продолжим.
Потому что для гармонических колебаний на которых функционирует

Наша материя все завязано на ортогональности то бишь 90.

bogatyr | Post:803430 - Date: 01.10.22(14:57)
Вам будет проще - нет груза догматов тоэ.

bogatyr | Post:803478 - Date: 01.10.22(16:47)
Теперь уже можно!
Трансформатор может больше ,чем ему позволяют учёные мужи!

Armton | Post:803703 - Date: 03.10.22(12:50)
bogatyr Пост: 803273 От 30.Sep.2022 (16:08)
Когда это поймёте продолжим.
Потому что для гармонических колебаний на которых функционирует
Наша материя все завязано на ортогональности то бишь 90.

Где можно про это почитать?
Нашел у Walter Russel - Universal one, но там понять про квадратность очень не просто.

Armton | Post:803817 - Date: 04.10.22(13:13)
Так?


Размер: 76.54 KB

MSN | Post:803874 - Date: 04.10.22(21:18)
Народ начал не понимать, и не понимал все больше и больше (С)

То, о чем говорится в этой теме имеет эту схэму 😀


Размер: 12.43 KB

_________________
Говорите говорите, я всегда зеваю когда мне интересно. 99,9% всех СЕ устройств, - от неправильных измерений


vihr | Post:803876 - Date: 04.10.22(21:25)
Богатырь намякнул на то,шо в этой схеме суммирующий трансформатор(сумматор) должен работать без нагрузки!

Armton | Post:803886 - Date: 04.10.22(22:32)
MSN Пост: 803874 От 04.Oct.2022 (21:18)
Народ начал не понимать, и не понимал все больше и больше (С)
То, о чем говорится в этой теме имеет эту схэму 😀

Именно эту схему я нарисовал. Синяя обмотка - это Ia транса ТС-80-4. Красная - это I'a, а зеленая - это вторичка с нагрузкой. Только магнитопровод совершенно другой, состоящий из четырех стержней, а верх и низ этих стержней объединены крестами-магнитопроводами. (По центру стержня нет.) Токи в синей и красной включены встречно, соответственно поля от этих токов встречаясь в середине нижнего и верхнего крестов выжимаются в стержни с зелеными обмотками. Полное соответствие с постом 803775 Богатыря. В отличии от ТС-80-4, где при встречных токах вторички ничего не достается, здесь встречные токи создают поле во вторичке.



<] [ 1 | 2 | 3 | 4 | 5 | 6 | 7 | 8 | 9 | 10 | 11 | 12 | 13 | 14 | 15 ] [>
У Вас нет прав отвечать в этой теме.
Форум - Резонансные генераторы - Прочие резонансные генераторы - Трансформер-2!2 - Стр 8
🏠 Главная | 📚 Содержание | 💬 Форум | 📁 Файлы | 📩 Контакт