[ВХОД]
19.04.26(20:50)

www.skif.biz

Альтернативная энергия. Оставь надежду, всяк сюда входящий...

🏠 Главная | 📚 Содержание | 💬 Форум | 📁 Файлы | 📩 Контакт
 
Резонансные генераторы
Магнитные генераторы
Механические центробежные (вихревые) генераторы
Электростатические генераторы
Водородные генераторы
Ветро- и гидро- и солнечные генераторы
Прочие идеи (разные)
О форуме
Транспорт
Оружие
Научные идеи, теории, предположения...
Экономия топлива
Коммерческие вопросы
Струйные технологии
Торсионные генераторы
Новые технологии
Барахолка
Патентный отдел
Конструкторское бюро
Нейтронная физика
Торнадо и смерчи
Гравитация и антигравитация
Сделай сам. Советы.
Медицина и здравоохранение

📱 | 🖨️

Форум - Научные идеи, теории, предположения... - идеи и теории, научные и бредовые... - Двигатель Марселя - Стр:1
Модератор: Буратино
Буратино | Post:268905 - Date: 26.09.10(19:37)
Из рассказа авиаконструктора
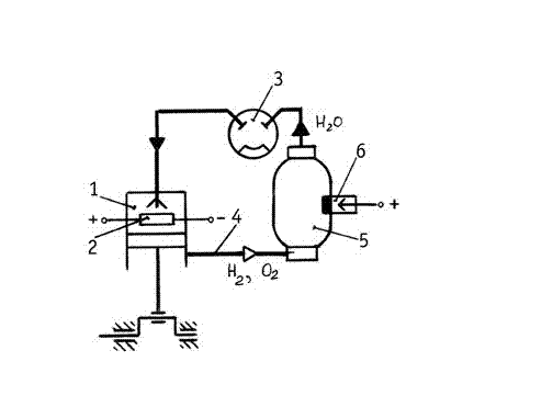
"Следующая пятиминутка началась с обсуждения этого изобретения, изображенного на плакате (см. рисунок). В рабочую полость 1 на раскаленное электрическое сопротивление 2, покрытое катализатором — смесью сурьмы и цинка, насосом 3, когда поршень находится в верхнем положении, впрыскивается вода. Минуя паровую фазу, она разлагается на кислород и водород. Эти газы занимают примерно в тысячу раз больший объем, чем породившая их вода. По закону Ван-дер-Ваальса, температура и давление возрастают. Газы расширяются и производят работу."



Размер: 6.03 KB

Svas | Post:268910 - Date: 26.09.10(20:11)
ога, тока этот катализатор разложения воды работает при 750°С, а температура вспышки водорода от 500°С. Да и не вспыхнет он, а скорее всего по-тихому обратно присоединит кислород - будет равновесное химическое состояние в системе.
Есть подробное описание патента? А то может быть чтобы повысить температуру вспышки применяют в камере давление в несколько МПа?

Буратино | Post:268923 - Date: 26.09.10(21:50)
Svas
ога, тока этот катализатор разложения воды работает при 750°С,

Ничего нет. Я даже сомневаюсь, был ли тот Марсель на свете. А вы откуда взяли цифру "750"?

олег-джан | Post:268965 - Date: 27.09.10(10:57)
покрытое катализатором — смесью сурьмы и цинка

Вот с этой фразы и начинается вранье....

_________________
Обьективная реальность-бред,вызванный недостатком алкоголя в крови...


Буратино | Post:268970 - Date: 27.09.10(11:44)
олег-джан
Вот с этой фразы и начинается вранье....

Ну, прямо таки сразу "вранье". Откуда такое известие? Так же как и по цифре "750"? Вот другое дело, что этой реакции вообще может не произойти. Здесь действительна важна дозировка. Потом у меня есть сомнение, хватит ли "мощи" выделившегося газа-водорода для производства рабочего хода поршня.

А вобще идея не плохая. Вот только мне кажется, что реактор тут лишний. Ведь выделившийся водород можно поджечь тут же в цилинре и он снова произведет работу. А пояяяяяяяявившуюся воду можно снова направлять в бак😳

олег-джан | Post:268972 - Date: 27.09.10(11:56)
Ну, прямо таки сразу "вранье".


да,вот так и сразу,как это не печально....
смотри Т плавления этих металлов,плюс еще у сплава Т плавления
всегда ниже самой минимальной....
ну...и катализаторами эти железки никогда не были....
учим химию....

_________________
Обьективная реальность-бред,вызванный недостатком алкоголя в крови...


fomalgaut | Post:268976 - Date: 27.09.10(12:14)
Более подробно [ссылка]
Возможно мотивом для фильма послужила история Жака Марселя [ссылка]

_________________
Чтобы обходить законы - их нужно хорошо знать.


Буратино | Post:268992 - Date: 27.09.10(14:16)
олег-джан
да,вот так и сразу,как это не печально..смотри Т плавления этих металлов,

Ну и что? Плавление это одно, а докрасна накалить это другое. Я больше б согласился если б вы возразили, сказав, что вода разлагается при 1000 градусов и давлении...А тут сделал тоненькую платиновую проволочку
учим химию....

учите себе на здоровье. Толькож не не держите ее верх ногами😬

олег-джан | Post:268994 - Date: 27.09.10(14:25)
Ну и что? Плавление это одно, а докрасна накалить это другое.

да испарятся уже начнут эти металлы при такой температуре...
Я больше б согласился если б вы возразили, сказав, что вода разлагается при 1000 градусов и давлении

поэтому я написал,что:
начинается вранье....


сделал тоненькую платиновую проволочку


вот-вот...значит химию все-таки надо учить?
что из себя представляет группа платиноидов и где используется....

_________________
Обьективная реальность-бред,вызванный недостатком алкоголя в крови...


Jonny275 | Post:268995 - Date: 27.09.10(14:25)
http://isjaee.hydrogen.ru/?pid=1590


У Вас нет прав отвечать в этой теме.
Форум - Научные идеи, теории, предположения... - идеи и теории, научные и бредовые... - Двигатель Марселя - Стр 1
🏠 Главная | 📚 Содержание | 💬 Форум | 📁 Файлы | 📩 Контакт